Springe auf Hauptinhalt Springe auf Hauptmenü Springe auf SiteSearch
Abwasserhebeanlagen

Sichere Entwässerung bei Rückstaugefahr

Kompakt informieren

  • Alle unterhalb der Rückstauebene liegenden Ablaufstellen sind gegen zurückdrückendes Wasser zu schützen – in der Regel mit einer Abwasserhebeanlage und einer Rückstauschleife.
  • Wann eine Doppelpumpenhebeanlage erforderlich ist und wann eine Einzelpumpenhebeanlage ausreichend ist, erfordert eine Falluntersuchung, ob eine Unterbrechung der Abwasserableitung zumutbar ist.
  • Bei der Auslegung von Hebeanlagen sind für die Druckrohrleitungen typabhängig Mindestdurchmesser, minimale und maximale Strömungsgeschwindigkeiten und der Inhalt der Rohrleitung zu berücksichtigen.

Die Standards für die Schmutz- und Abwassertechnik werden durch die Normen DIN EN 12050 1) (Abwasserhebeanlagen für die Gebäude- und Grundstücksentwässerung) sowie DIN EN 12056 (Schwerkraftentwässerungsanlagen innerhalb von Gebäuden) definiert. Die Normenreihe DIN EN 12050 richtet sich in erster Linie an die Hersteller, denn hier werden die Konstruktion und die Prüfbedingungen von Abwasserhebeanlagen beschrieben. Die wesentlichen Kriterien sind: Abwasserhebeanlagen müssen druck- und gasdicht sowie überflutungs- und auftriebsicher sein. Der freie Kugeldurchgang darf 40 mm nicht unterschreiten. Zusätzlich wird die Verstopfungsfreiheit durch den sogenannten Lappentest nachgewiesen, d.h. ein Putztuch definierter Größe darf Pumpe und Hydraulik nicht beeinträchtigen und muss zuverlässig abgeführt werden.

Unterteilung der Hebeanlagen

Von Bedeutung ist vor allem die in der Normenreihe DIN EN 12050 vorgenommene Unterteilung der Hebeanlagen in

  • Abwasserhebeanlagen (DIN EN 12050-1)
  • Schmutzwasserhebeanlagen (DIN EN 12050-2)
  • Abwasserhebeanlagen zur begrenzten Verwendung (DIN EN 12050-3)

Damit sind die Einsatzbereiche klar ab­gegrenzt. Im Gegensatz zu vollwertigen ­Abwasserhebeanlagen nach DIN EN 12050-1, die im Folgenden im Mittelpunkt stehen, ­dürfen Schmutzwasserhebeanlagen nur Abwasser ohne Fäkalien und andere Feststoffe ­fördern. An Abwasserhebeanlagen zur be­grenzten Verwendung dürfen nur Entwässerungsgegenstände angeschlossen werden, die sich im gleichen Raum befinden. Das umfasst lediglich ein direkt angeschlossenes WC sowie Handwaschbecken, Bidet und Dusche. Der Anschluss von Badewannen, Waschmaschinen oder Geschirrspülmaschinen ist wegen des zu erwartenden großen Wasservolumens nicht zulässig. Außerdem muss für den Fall einer Anlagenstörung ein weiteres WC oberhalb der Rückstauebene zur Verfügung stehen.

Schutz vor Überschwemmungen

Als Rückstauebene gilt das höchste Niveau, bis zu dem aus der Kanalisation zurücklaufendes Wasser in einer Installation ansteigen kann. Die Höhe ist in den jeweiligen Ortssatzungen festgelegt, üblicherweise ist es die Straßen- oder Geländeoberkante. Alle unterhalb der Rückstauebene liegenden Ablaufstellen sind gegen zurückdrückendes Wasser zu schützen. Dies tritt beispielsweise nach starken Regenfällen auf, wenn die kommunale Kanalisation die Wassermassen nicht schnell genug ableiten kann. Dringt aufgrund mangelnder Schutzvorkehrungen Wasser in ein Objekt ein, sind die daraus resultierenden Schäden nicht generell durch eine Versicherung abgedeckt.

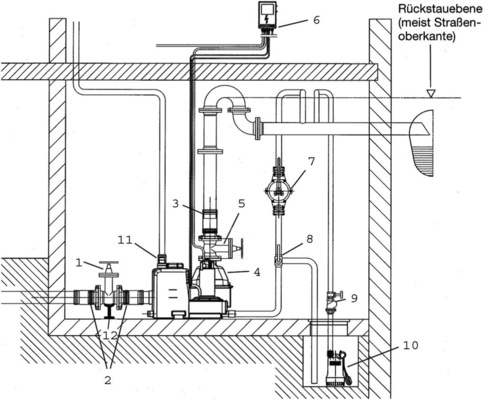
Hebeanlagen bieten also einen wirksamen Schutz vor Überschwemmungen – und das auch bei Installationen unterhalb der Rückstauebene, die über ein natürliches Gefälle an die Kanalisation (im „normalen“ Betriebszustand) angeschlossen werden könnten. Voraussetzung ist, dass die Abwasserhebeanlage fachgerecht konzipiert und die Installation mit einer Rückstauschleife, d.h. einer künstlichen Erhöhung der Rohrführung über die Rückstauebene, ausgestattet ist Abb. 1 Abb. 2 .

Planung der Rohrleitungen

Die Dimensionierung, Auslegung und Installation von Abwasserhebeanlagen wird in DIN EN 12056 beschrieben. Dort sind auch die Mindestdurchmesser der Druckrohrleitungen und weitere Parameter, die bei der Planung der Rohrleitungen zu beachten sind, festgelegt. So muss Abwasser von Entwässerungsgegenständen, die oberhalb der Rückstauebene installiert sind, direkt der Kanalisation zugeführt werden und darf nicht in die Abwasserhebeanlage eingeleitet werden. Das gilt auch für Regen- und Drainagewasser: Dieses darf nicht in das Gebäude geführt und mit fäkalienhaltigem Wasser vermischt werden. Nur Abwasser, das unterhalb der Rückstauebene anfällt, wird mittels Hebeanlage entsorgt. Somit ist bei der Planung ein separates Rohrsystem für die Abwasserhebeanlage vorzusehen, das erst außerhalb des Gebäudes mit dem Schwerkraftentwässerungssystem für den restlichen Teil des Objekts in Verbindung steht.

Zusätzlich zu den Angaben der EN 12050 gilt das deutsche Vorwort als verbindlich, weil hier weitere technische Grundsätze geregelt werden. So ist z.B. in der EN-Version für die Druckleitung der Abwasserhebeanlage ein Mindestdurchmesser von DN 50 definiert. Im deutschen Vorwort wird diese Bedingung jedoch verschärft, da hier ein Mindestdurchmesser von DN 80 für Hebeanlagen ohne Zerkleinerungseinrichtung vorgegeben wird. Entsprechend müssen diese Abwasserhebeanlagen hierzulande druckseitig mit dem größeren Rohrdurchmesser geplant werden.

Anlagen mit einer Zerkleinerungseinrichtung wie beispielsweise die „Wilo-DrainLift WS 40/MTS 40“ dürfen demgegenüber an Druckrohrleitungen ab DN 32 angeschlossen werden. Bei der Auslegung der Anlagen sollte generell darauf geachtet werden, dass der Inhalt der Druckrohrleitung geringer als das Schalt­volumen der Hebeanlage ist.

Außerdem müssen Hebeanlagen entlüftet werden. Bei Hebeanlagen gemäß DIN EN 12050-1 sind Entlüftungsleitungen über Dach zu führen, nur bei Hebeanlagen zur begrenzten Verwendung (DIN EN 12050-3) sind entsprechend dimensionierte Aktivkohlefilter, die in den Raum entlüften, ausreichend. Laut aktueller Norm ist für Hebeanlagen nach DIN EN 12050-1 eine Entlüftungsleitung mit einem Mindestdurchmesser von DN 50 heute ausreichend, während in der alten nationalen Richtlinie DIN 1986 noch ein Mindestdurchmesser von DN 70 gefordert wurde. Besonders bei Anlagen mit größeren Volumenströmen ist eine Entlüftungsleitung in DN 70 sinnvoll und sollte deshalb auch weiterhin eingeplant werden Abb. 5 .

In die Abwasserhebeanlage darf nur Abwasser aus dem häuslichen Bereich entsprechend DIN EN 12056-1 gelangen. Schwimmbadwasser sowie feste Stoffe, Faserstoffe, Teer, Zement, Asche, grobes Papier, Schutt oder Müll dürfen nicht eingeleitet werden. Fällt in Betrieben Abwasser an, das Mineralöle oder explosive Beimengungen enthält, muss es über Öl- bzw. Benzinabscheider geleitet werden, ebenso fetthalti­ge Abwässer über Fettabscheider und sandhaltige über Sandfänge. Diese Stoffe können die Zuverlässigkeit der Anlage negativ beeinflussen, da sie Fehler an der Niveau-Erfassung oder der Hydraulik verursachen können.

Sonderfall Doppelpumpenanlage

Bei der Auswahl der Hebeanlage ist zuerst entscheidend, in welcher Art von Gebäude sie eingebaut werden soll. Wo die Gebäudenutzung keine Unterbrechung der Abwasserentsorgung zulässt, sind nach DIN EN 12050-1 A1 und DIN EN 12056-4 Doppelpumpenanlagen Abb. 3 vorzusehen. Mit ihnen kann die Betriebssicherheit deutlich erhöht werden. Ist eine der Pumpen außer Betrieb, erfolgt automatisch die Umschaltung auf die zweite betriebsbereite Pumpe, die dann die Funktion als Grundlastpumpe übernimmt. Im Normalbetrieb kommen die beiden Pumpen der Anlage wechselseitig als Grundlastpumpe zum Einsatz. Der Wechsel zwischen den Pumpen erfolgt nach jedem Pumpvorgang automatisch. Dies gewährleistet eine gleichmäßige Belastung beider Pumpen.

In manchen Fällen ist es allerdings schwierig zu entscheiden, ob wirklich eine Doppelpumpenanlage eingesetzt werden muss. Hierzu ein Beispiel: Soll die Anlage in einem Hotel eingesetzt werden, um die Bäder von Hotelzimmern zu entwässern, darf die Abwasserentsorgung nicht unterbrochen werden. Demnach ist hier eine Doppelpumpenanlage erforderlich. Entwässert die Anlage hingegen Duschen oder Toiletten, die zu einem Fitnessraum gehören, dürfte gemäß Norm eine Einzelpumpenanlage ausreichen. In diesem besonderen Fall könnte der Abwasserzufluss zur Hebeanlage unterbrochen werden, indem die Sanitäranlage und der Duschbereich gesperrt werden (maßgeblich ist aber der Wille des Bauherren). Den Nutzern stünden die Duschen und WCs auf ihren Zimmern als Ausweichmöglichkeit zur Verfügung, sodass – im Sinne der Norm – keine nennenswerte Beeinträchtigung entsteht.

Anlage mit hoher Betriebssicherheit

In Mehrfamilienhäusern, Hotels oder öffentlichen Gebäuden ist eine Unterbrechung der Abwasserentsorgung zulässig, wenn nur Räume untergeordneter Bedeutung, z.B. Waschräume entwässert werden oder wenn eine Nutzung anderer WCs, die nicht über diese Anlage entsorgt werden, zumutbar ist. In diesem Fall kommen Einzelpumpenanlagen zum Einsatz. Auch hierbei handelt es sich um eine vollwertige, anschlussfertige und automatisch arbeitende Fäkalienhebeanlage nach DIN EN 12050-1 und 12056 für fäkalienfreies und fäkalienhaltiges Abwasser zur rückstausicheren Entwässerung von Ablaufstellen in Gebäuden und Grundstücken unterhalb der Rückstauebene. In öffent­lichen Gebäuden, Hotels oder Mehrfamilienhäusern ist für die generelle Entwässerung von Toiletten laut Norm eine Doppelpumpenanlage vorzusehen, sofern keine (zumutbare) alternative Toilette zur Verfügung steht. Die maximale Zulaufmenge erhöht sich entsprechend des größeren Behältervolumens bzw. verdoppelt sich durch eine zweite Pumpe.

Hohe Betriebssicherheit wird bei den Abwasserhebeanlagen der Baureihe Wilo-DrainLift L Abb. 3 durch ein großes Behältervolumen und einen integrierten thermischen Motorschutz erzielt. Außerdem verfügt das Schaltgerät über verschiedene Alarmierungsvarianten. Optional kann es auch mit einem netzunabhängigen Alarm ausgerüstet werden. Hierzu ist auf der Platine ein Steckplatz vorgesehen, in den bei Bedarf ein 9-V-Blockakku eingesteckt wird. Damit ist selbst bei einem Stromausfall die Alarmfunktion der Hebeanlage gesichert.

Auslegung der Hebeanlage

Nachdem festgestellt wurde, ob eine Einzel- oder Doppelpumpenanlage eingebaut werden muss/soll, folgt die eigentliche Auslegung der Hebeanlage Abb. 4 . Sie ist in der Norm eindeutig definiert und erfolgt mittels Spitzenzuflussberechnung. Dazu wird der Betriebspunkt bestimmt, der sich aus Förderstrom und Förderhöhe ergibt. Der Spitzenzufluss setzt sich aus der Summe aller Abwasserspender unter Berücksichtigung der Gleichzeitigkeit je nach Haustyp zusammen. Die Förderhöhe wird anhand des Höhenunterschiedes zwischen dem niedrigsten Sammelbehälter-Niveau und der Sohle der Rückstauschleife sowie den Gesamt-Reibungsverlusten der Rohrleitungen und Armaturen berechnet (Beispielrechnung siehe Info-Kasten).

Ob eine Hebeanlage für den jeweiligen Einsatzfall geeignet ist, kann über die Berechnung des maximal möglichen Zuflusses V Zulauf,max (in l/h) ermittelt werden. Er ergibt sich aus der Multiplikation der Schalthäufigkeit (in h –1 ) mit dem Schaltvolumen (in l) und der Anzahl der Pumpen. Darüber hinaus muss die Leistung der Hebeanlage so gewählt werden, dass bei den vorgeschriebenen Nennwerten der Druckleitung bei waagerechter Leitungsführung eine Mindest-Fließgeschwindigkeit von 0,7 bis 1 m/s gewährleistet ist. Besonders in vertikalen Druckleitungen ist jedoch aufgrund der Schwebepartikel generell eine Fließgeschwindigkeit von mindestens 1 bis 1,5 m/s zu empfehlen. Gemäß Norm sind Fließgeschwindigkeiten von bis zu 2,3 m/s zugelassen. Aus einer höheren Fließgeschwindigkeit resultieren stärkere Geräuschemissionen und höhere hydraulische Verluste, die aus Komfort- und Kostengründen zu vermeiden sind.

Auslegung mit Wilo-Select

Besonders einfach kann eine Abwasserhebeanlage mit der Vollversion von Wilo-Select ausgelegt werden. Die Pumpenauslegungssoftware, die Wilo auf seiner Internetseite zum Download zur Verfügung stellt, leitet Planer Schritt für Schritt zur richtigen Abwasserhebeanlage. Sind die erforderlichen Werte für Förderstrom und Förderhöhe bekannt, können diese eingegeben werden und das Programm schlägt geeignete Abwasserhebeanlagen vor.

Ist dies nicht der Fall, kann die Berechnung über Betriebspunktrechner erfolgen Abb. 6 . Hier können alle für die Auslegung relevanten Parameter wie Gebäudeart und -nutzung sowie Art und Anzahl der Entwässerungsgegenstände eingegeben werden, aus denen dann der Gesamtdurchfluss berechnet wird. Anschließend kann auch die Förderhöhe berechnet werden, indem zuerst der Wert für die geodätische Förderhöhe eingegeben wird und anschließend die Verlusthöhe berechnet wird. Hierzu ist eine Rechenfunktion hinterlegt, in der die Länge der Rohrleitungen sowie die Anzahl der Krümmer, Absperrarmaturen und Rückflussverhinderer eingegeben werden kann. Dabei berücksichtigt das Tool die Werte aus der zuvor durchgeführten Berechnung des Förderstroms und schlägt die geeignete Nennweite der Rohrleitungen bzw. Armaturen vor.

Am Ende der Rechnung erhält der Nutzer eine übersichtliche Darstellung, auf der die Pumpenkennlinie und die Anlagenkennlinie abgebildet sind Abb. 7 . Liegt der errechnete Betriebspunkt unterhalb der Pumpenkennlinie und befindet sich darüber hinaus der Schnittpunkt zwischen Anlagenkennlinie und Pumpenkennlinie rechts der Mindestvolumenströme von ∼13 m 3 /h bei DN 80 bzw. ∼20 m 3 /h bei DN 100, ist die ausgewählte Abwasserhebeanlage für diesen Einsatzzweck geeignet, da der Mindestförderstrom gewährleistet ist.

Das Ergebnis, das „Kollege Computer“ liefert, kann von dem einer zu-Fuß-Rechnung unwesentlich abweichen. Das liegt daran, dass bei der konventionellen Berechnung überschlägige Werte für die Ermittlung der Abflusskennzahl K verwendet werden. Wilo-Select und andere Auslegungsprogramme hingegen verwenden in allen Berechnungsschritten präzisere Werte, z.B. die Zeta-Werte der Armaturen. Allerdings ist zu beachten, dass diese je nach Bauform und Hersteller der Armaturen variieren, was ebenfalls zu Abweichungen zwischen verschiedenen Berechnungstools führen kann.

Fazit

Die einschlägigen Normen liefern viele Hinweise, die die Planung von Abwasserhebeanlagen erheblich erleichtern. Relevant ist vor allem, dass ausschließlich Abwasser eingeleitet wird, das von Entwässerungsgegenständen stammt, die unterhalb der Rückstauebene liegen. Darüber hinaus muss die Anlage mit einer Rückstauschleife ausgestattet sein, um einen wirk­samen Schutz vor Überschwemmungen zu erzielen. Bei der Auslegung der Hebeanlage kann der Fachplaner auf spezielle Software zurückgreifen, wodurch der Planungsprozess deutlich vereinfacht und beschleunigt wird. •

1) DIN EN 12050 Abwasserhebeanlagen für die Gebäude- und Grundstücksentwässerung – Bau- und Prüfgrundsätze – Teil 1: Fäkalienhebeanlagen; Teil 2: Abwasserhebeanlagen für fäkalienfreies Abwasser; Teil 3: Fäkalienhebeanlagen zur begrenzten Verwendung; Teil 4: Rückflussverhinderer für fäkalienfreies und fäkalienhaltiges Abwasser. Berlin: Beuth Verlag, Mai 2001

2) DIN EN 12056 Schwerkraftentwässerungsanlagen innerhalb von Gebäuden – Teil 1: Allgemeine und Ausführungsanforderungen; Teil 2: Schmutzwasseranlagen, Planung und Berechnung; Teil 4: Abwasserhebeanlagen; Planung und Bemessung; Teil 5: Installation und Prüfung, Anleitung für Betrieb, Wartung und Gebrauch. Berlin: Beuth Verlag, Januar 2001

Planungshandbuch Abwasser

Als praxisorientierte Hintergrundinformation stellt Wilo das „Planungshandbuch Abwasser“ zur Verfügung. Es enthält zahlreiche Informationen zu den relevanten Normen und deren Anwendung, Definitionen technischer Fachbegriffe sowie viele illustrierte Berechnungsbeispiele inklusive der zur Berechnung notwendigen Datentabellen. Die Arbeitshilfe „Planungshandbuch Abwasser“ kann kostenlos bei Wilo angefordert werden und steht im Internet unter https://wilo.com/de/de/ unter der Rubrik Service zum Download bereit. Über den Webcode 306147 haben wir die Unterlage direkt verlinkt.

Holger Stark

ist seit 1995 bei Wilo, Dortmund, tätig. Hier arbeitete er unter anderem fünf Jahre im Produktmanagement Reinwasser. Seit 2003 leitet er das Produktmanagement für Schmutz- und Abwasserprodukte. Telefon (02 31) 4 10 20, wilo@wilo.com , https://wilo.com/de/de/

Beispielrechnung Auslegung einer Abwasserhebeanlage

Bei der Auslegung von Abwasserhebeanlagen ist insbesondere zu berücksichtigen, dass der von der Pumpe zu leistende Volumenstrom größer sein muss als der maximal mögliche Volumenstrom des zulaufenden Abwassers. Die vollständige Auslegung einer Abwasserhebeanlage verdeutlicht das folgende Beispiel.

Steckbrief des Objekts

• Hotel in Hanglage, der Abwasserkanal liegt hangseitig, sodass sich alle Räume unterhalb der Rückstauebene befinden. Da somit eine Unterbrechung der Abwasserförderung nicht zulässig ist, wird eine Doppelpumpenanlage geplant.

• 50 Doppelzimmer mit jeweils einem Handwaschbecken, einer Dusche und einem WC mit 6-l-Spülkasten

• Eine Küche mit vier industriellen Geschirrspülmaschinen und drei Handwaschbecken

• Ein Handwaschbecken am Ausschanktresen.

• Eine Toilettenanlage im Restaurantbereich, bestehend aus fünf WCs mit 6-l-Spülkasten, fünf Urinalen und vier Handwaschbecken

• Eine Waschküche mit einer Waschmaschine für 10 kg Wäsche, einem Handwaschbecken und einem Bodenablauf DN 50.

Rechenweg

1.) Zuerst wird der Schmutzwasserzufluss Q s in l/s berechnet.


K ist die Abflusskennzahl, die für kleine Hotels 0,5 l/s beträgt. Mit DU wird die Summe der Anschlusswerte bezeichnet. Um sie zu berechnen, werden zuerst sämtliche DU-Werte der im Objekt vorhandenen Entwässerungsgegenstände addiert. Diese Werte können aus der Norm entnommen werden. Daraus ergibt sich im Beispiel ein Gesamtanschlusswert von 187,3 l/s. Bei Bedarf kann noch ein Abflusswert für besondere Belastungen (Q b ) addiert werden, der in diesem Beispiel entfällt. Das Ergebnis beträgt Q s = 6,84 l/s =24,62 m 3 /h.

2.) Nun wird die Mindestfließgeschwindigkeit v min berechnet:


Bei Q ben handelt es sich um den bereits errechneten Anschlusswert in Höhe von 24,62 m 3 /h. Als Leitungsmaterial sollen Rohre aus PE-HD der Nennweite DN 100 eingesetzt werden. Sie haben einen Innendurchmesser (d i ) von 0,09 m. Die daraus resultierende Fließgeschwindigkeit beträgt 1,08 m/s und befindet sich somit im zulässigen Bereich.

3.) Die benötigte Gesamtförderhöhe setzt sich zusammen aus der geodätischen Höhendifferenz sowie den Verlusten in Rohrleitungen und Armaturen des druckseitigen Rohrquerschnittes (hier: DN 100). Die geodätische Höhe gibt die Höhe der Rohrsohle der Rückstauschleife im Umkehrpunkt gegenüber dem niedrigsten Sammelbehälter-Niveau an und beträgt im Rechenbeispiel 4,8 m. Dabei ist eine Sicherheitsüberhöhung der Rohrsohle gegenüber der Rückstauebene bereits berücksichtigt. Dazu addiert man die Strömungsverluste der 8 m langen Abwasserleitung aus PE-HD in Höhe von 0,03 m und die Summe der Verluste der Armaturen, die 0,02 m beträgt. Daraus ergeben sich Gesamtverluste (H ges ) von rund 4,85 m. Das Beispiel zeigt, dass sehr häufig die geodätische Höhe maßgeblich ist und sorgfältig ermittelt werden muss.

4.) Damit ist mit Q max = 24,62 m 3 /h und H ges = 4,85 m der Mindestwert des Anlagenbetriebspunkts ermittelt und die Hebeanlage kann ausgewählt werden. Dabei ist zu beachten, dass sich der Anlagenbetriebspunkt unterhalb der Kennlinie der Abwasserhebeanlage befinden muss, damit der Mindestförderstrom gewährleistet ist. Wird in diesem Fall eine Wilo-DrainLift L2/10 eingesetzt, ergibt sich aufgrund der Anlagenkennlinie ein tatsächlicher Betriebspunkt bei 40,4 m 3 /h und 5,2 m. Mit diesen Werten kann die tatsächliche Fließgeschwindigkeit entsprechend der Gleichung für v min errechnet werden. Sie beträgt 1,76 m/s und liegt deutlich über der empfohlenen Mindestfließgeschwindigkeit von 0,7 m/s bzw. der Mindestfließ­geschwindigkeit für senkrechte Rohrleitungen von 1 m/s und gleichzeitig unter dem Maximalwert von 2,3 m/s. Damit ist rechnerisch nachgewiesen, dass die Abwasserhebeanlage Wilo-DrainLift L2/10 für diesen Einsatzfall geeignet ist.

5.) Im Nachgang ist eine Überprüfung des realen Abwasserzuflusses sinnvoll, da die ursprüngliche Berechnung lediglich auf eine Spitzenzuflussberechnung abzielt. Die real anfallende Abwassermenge muss kleiner sein als das Produkt aus der Schalthäufigkeit pro Pumpe, dem Schaltvolumen der Anlage und der Anzahl der Fördereinrichtungen. Für die „Wilo-DrainLift L2/10“ wären dies 2400 l/h. In diesem Beispiel ist von einem Abwasseranfall von ca. 120 l/(Pers. d) (laut DWA) auszugehen, dementsprechend sind es bei einer Vollbelegung des Hotels mit 100 Gästen 12000 l/d. Bei einer Verteilung auf acht Stunden, die den Hauptnutzungszeiten des Hotels von 7.00 bis 10.00 Uhr und 17.00 bis 22.00 Uhr entsprechen, sind dies 1500 l/h. Das entspricht der 1/8-Kurve des Arbeitsblattes ATV-DVWK-A 134 3) . Somit wäre die Anlage ausreichend dimensioniert.

6.) Die Überprüfung des druckseitigen Rohrleitungsinhaltes zeigt, dass die Anlage auch hier – wenn auch knapp – ausreichend dimensioniert ist. Der Rohrleitungsinhalt beträgt 39 l, das Schaltvolumen hingegen 40 l und wäre auf bis zu 50 l einstellbar. Zur Reduzierung könnte der Rohrleitungsquerschnitt auf DN 80 verringert werden, was jedoch eine höhere Fließgeschwindigkeit nach sich ziehen würde. Alternativ könnte auch eine Wilo-DrainLift XL2/10 mit 220 l Schaltvolumen und dem nächstgrößeren Behälter verwendet werden.

3) Arbeitsblatt ATV-DVWK-A 134 Planung und Bau von Abwasserpumpanlagen. Hennef: DWA, Juni 2000

Jetzt weiterlesen und profitieren.

+ TGA+E-ePaper-Ausgabe – jeden Monat neu
+ Kostenfreien Zugang zu unserem Online-Archiv
+ Fokus TGA: Sonderhefte (PDF)
+ Webinare und Veranstaltungen mit Rabatten
uvm.

Premium Mitgliedschaft

2 Monate kostenlos testen